1. Vespa Forum
  2. Dashboard
  3. Mitglieder
    1. Letzte Aktivitäten
    2. Benutzer online
    3. Team
    4. Mitgliedersuche
  4. Galerie
    1. Alben
    2. Karte
  • Anmelden oder registrieren
  • Suche
Alles
  • Alles
  • Forum
  • Galerie
  • Artikel
  • Seiten
  • Erweiterte Suche
  1. Mitglieder
  2. kasonova

Beiträge von kasonova

  • Welchen Auspuff brauche ich für die Vespa LX 50 2T

    • kasonova
    • December 8, 2010 at 08:51
    Zitat von vespafan

    Der Auspuff wird wahrescheinlich auch passen
    Bezüglich des zweiten Rohres das ist nur so ein Nebenluftsystem was eigendlich unnötig ist!(Für besser Abgaswerte)
    ABER: Solanger er eine eg nummer hat brauchst du dir kein weiteren Sorgen machen.

    Vieleicht gehört die Variomatik neu auf den Auspuff eingestellt

    Das ist aber wirklich alles falsch. Der Motor ist für das Nebenluftsytem gebaut und ausgelegt, ein weglassen einer Komponente dürfte schwer wiegende Folgen haben, denn ein Zweitaktmotor ist ein in sich geschlossenes System, vom Luftfilter bis zum Auspuffendrohr und eine Änderung an JEDEM Teil dieses Systems stört das System. Die EG-Nummer sag aus das dieses Teil zugelassen ist, ABER nur für bestimmte Fahrzeuge. In der Betriebserlaubnis ist festgelegt welche Teile für diese Fahrzeug verwendbar sind. Ein Auspuff ohne Nebenluftanschluss bringt die BE zum erlöschen. Folgen sind bekannt.

  • Eine Frage der Variomatik

    • kasonova
    • November 29, 2010 at 10:36

    Jau, fangen wir mal mit den Piaggio-Teilen an. So schlecht wie Du glaubst sind die gar nicht, Für die Automatik ist meiner Meinung nach der Originale der bester der Möglichkeiten. zum einen wegen der Haltbarkeit und der ist genau auf den Motor abgestimmt. Aber wenn der Auspuff nach 500 Km zu ist, liegt das an was anderem. Mit den modernen Zweitaktölen geht der Auspuff nicht mehr zu. Hast Du mal die Kerze angeschaut? Wie sieht die aus, ich vermute, rabenschwarz. Wenn der Auspuff zu ist, kann der Motor natürlich nicht gescheit laufen. Da kannst Du versuchen den auszubrennen. Darf man eigentlich nicht, aber wenn das richtig gemacht wird qualmt es nur ein wenig. Dafür braucht man Hitze und Pressluft. Geht so den Topf erhitzen (eventuell auf einem Holzkohlengrill) bis am Auspuu sich die Gase sehst entzünden. dann mit Pressluft die Flamme durch den Auspuff treiben, bis der aufhört zu brennen. Dann den Topf abklopfen damit sich die Schlacke löst und sich herausschütteln lässt. Dann den Auspuff neu Pulfern lassen oder sebst mit Auspufflack schützen. Als nächstes währe da noch der Antriebsriemen, der verschleißt mit der Zeit und muss dann erneuert werden. An der Variomatik was zu machen halte ich für nicht gut. Interessant währe noch der Kopressionsdruck, ist noch der Originalzylinder verbaut, oder wurde der schon mal gewechselt? Dein Problem ist am einfachsten mit einem 75 ccm Zylinder zu lösen, ist dann aber nicht legal. Aber da Du ja über einen Führerschein verfügst, der Dich berechtigt schnellere Zweiräder zu fahren als Mofas ist das dann ja nicht so tragisch. Zu den 50 und der Verkehrsbremse, ich halte diese Regelung auch für Blödsinn, besonders wenn man schaut was in anderen Ländern möglich ist.

  • Vespa ET2 - C38 - Baujahr 2001 - Leistungsverlust bei Vollgas

    • kasonova
    • November 28, 2010 at 13:26

    Hi. ich hoffe Du bist des englischen mächtig. Schau mal diese beiden.

    Bilder

    • Seite5.jpg
      • 94.02 kB
      • 851 × 1,098
      • 2,295
    • Seite8.jpg
      • 100.32 kB
      • 850 × 1,100
      • 1,889
  • Eine Frage der Variomatik

    • kasonova
    • November 28, 2010 at 13:10

    Ja fangen wir hinten an, wie kleinlich ein Polizist ist, häng davon ab, ob ihn seine Frau geärgert hat oder ob er im Lotto gewonnen hat etc. Ist allso nicht vorhersehbar. Wenn der Auspuff von der Werkstatt verbaut wurde, wird das wohl OK sein, denn die wissen immer mehr. Z. B. Ersatz für die Nummer 4711 ist die Nummer 4813 zu verwenden. Solche Mitteilungen bekommen die Vespa Werkstätten andauernd. Bei der Sitzbank handelt es sich NICHT um ein Sicherheitsrelevantes Teil, bei dem Halteriemen oder Griff sehr wohl. So Teile welche für die Sicherheit oder Geschwindigkeit zuständig sind, werden beanstandet oder nicht (siehe oben). Nur bei der Geschwindigkeit verstehen die Grünen leider überhaupt keinen Spaß. Was durchgeht ist; die Geschwindigkeit lt. Papiere (40 oder 50) + 10% Serienstreuung. Will sagen manche Roller sind von hause aus einfach etwas schneller. Da reden wir aber von der absoluten Geschwindigkeit und nich das was Dein Tacho anzeigt. Wenn Deine Vespa aber die 45 oder 55 nicht schafft, kannst Du durchaus nachschauen warum das so ist und das ggf. auch abstellen.

    Noch einmal generell; angehalten wird was auffällig ist oder vier zu schnell. Vespen und noch mit älteren Fahrern ( 28 Jahre +) werden erfahrungsgemäß nicht angehalten. Ich wurde bis jetzt in der letzten Zeit 2 mal von der Polizei angehalten, aber nicht um den Roller zu untersuchen sondern um mir den abzukaufen.

    PS eine Änderung an den Rollen heiß immer schneller und weniger Durchzug, oder stärker und langsamer.

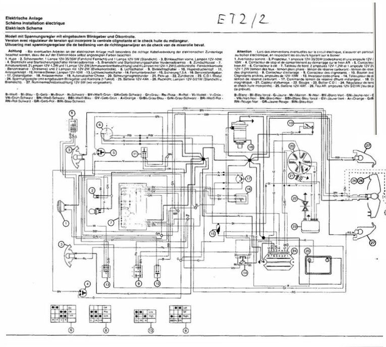
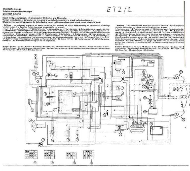
  • Schrauber-Handbuch und Schaltplan für ET 2 wo gibt es diese ?

    • kasonova
    • November 27, 2010 at 12:46

    da, die miese Qualität liegt nicht an mir, die war leider schon so.

    Bilder

    • ET2-1.jpg
      • 102.7 kB
      • 756 × 676
      • 6,355
    • Et2-2.jpg
      • 97.65 kB
      • 765 × 687
      • 6,041
  • Schrauber-Handbuch und Schaltplan für ET 2 wo gibt es diese ?

    • kasonova
    • November 27, 2010 at 10:48

    wenn Du das Werkstatthandbuch gefunden hast, melde dich, ich brauch auch ne Kopie davon.

    Zu Deinem Problem um an diese Sachen zu gelangen muss die obere Lenkerverkleidung abgebaut werden.(Bedienungsanleitung Seite 42). Beim Abheben keine Gewalt anwenden, die Verkleidung ist an der hinteren Seite in das Unterteil eingesteckt.

    Bilder

    • Unbenannt.PNG
      • 354.1 kB
      • 1,343 × 951
      • 2,583
  • Eine Frage der Variomatik

    • kasonova
    • November 24, 2010 at 14:04

    Nur mal so, Dir ist doch klar, dass jede Veränderung an der Vespa zum Erlöschen der Betriebserlaubnis führt. Selbst wenn sie durch Deine Bastelei nur noch 30 fährt.

    Beim nächsten Stop durch die Polizei kommt dann ne Menge Ärger auf dich zu.

  • Was darf meine Vespa kosten?

    • kasonova
    • November 24, 2010 at 11:00

    Für einen "nur Blechschaden" hab ich mal eben 250 Euro bezahlt. Und das war das günstigste Angebot. Dazu kamen dann noch zweimal Kantenschutz a 15 Euro.

  • Welchen Auspuff brauche ich für die Vespa LX 50 2T

    • kasonova
    • November 22, 2010 at 17:38

    Anbauen kannst Du den auch damit fahren, aber nicht sehr lange. Denn das ist der Motor i.A. Das zweite Rohr geht zum Vergaser.

    Bilder

    • Unbenannt.JPG
      • 63.13 kB
      • 904 × 630
      • 2,648
  • Betrug? Wann ist eine LX50 kein Neufahrzeug mehr?

    • kasonova
    • November 20, 2010 at 08:55

    Aber wirklich nur ein bisschen, denn heute ist 1110. Und bedenke doch mal nur allein der Transport von Italien nach Deutschland. Ich hab mal einenitalienischen Tisch gekauft, hat ein Jahr gedauert bis der in meiner Wohnung stand. Der Spiegel aus Murano (Venedig) war da schon schneller, der hat nur 3 Monate gebraucht.

  • Betrug? Wann ist eine LX50 kein Neufahrzeug mehr?

    • kasonova
    • November 19, 2010 at 15:55

    Hallo, mach es doch einfach. Auf den Reifen ist das Produktionsdatum eingeprägt, schau doch da mal drauf. Im Übrigen hast Du die Texte falsch interpretiert, das "conforms in all respects to the type descriebed in EC type-approvals- dated 21.12.2004 " heißt "entspricht in jeder Hinsicht der EG-Typgenehmigungen, aktualisiert 21.12.2004. Allso kein Produktionsdatum sondern nur die Bestätigung das sie EG-Konform ist.

    Der Test an den Reifen ist ganz einfach;

    Beispiel: DOT CUL2 UM8 0406 TUBELESS

    DOT = Department of Transportation (US-Verkehrsministerium)
    CU = Kürzel für Reifenhersteller
    L2 = Reifengröße
    UM8 = Reifenausführung
    0406 = Herstellungsdatum: 4. Produktionswoche 2006

    Hinweis: Falls anstelle der 4-stelligen Ziffer eine 3-stellige Ziffer gefolgt von einem v-Symbol aufgeführt ist, dann wurde der Reifen im vergangenen Jahrzehnt produziert. Die Bezeichnung 509v bedeutet beispielsweise: 50. Produktionswoche 1999.

  • Neue Schlüssel für Et2?

    • kasonova
    • November 11, 2010 at 08:57

    Nee nee, Papiere sind kein Problem, blos, kalkulier mal so 80 Euro ein und einiges an Lauferei.

  1. Datenschutzerklärung
  2. Impressum
  3. Kontakt
  4. Nutzungsbedingungen
Die Vespa ist wohl die bekannteste Rollermarke unter allen Rollern. Italienischer Flair auf zwei Rädern! Dies gilt auch für das 2009 gegründete Vespa Forum vespaforum.com. Als Schwesterforum von vespaonline.de gegründet, um den Vespafahrer der modernen Roller eine eigene Plattform zu bieten. Heute treffen sich zahlreiche Vespa Fans viele Stunden pro Woche in diesem Forum. VespaForum.com hilft allen Rollerfahrern, wenn auch die meisten Mitglieder aus Deutschland, Österreich oder der Schweiz sind. Kurz: Hier dreht sich alles um die modernen Roller der Firma Piaggio. Jeder ist willkommen!
Community-Software: WoltLab Suite™